查看: 19391|回复: 38

BETTER MAKER STUDIO最新文章发布:APU,我的油哪去了?2020.3.21

[复制链接]
已绑定手机
已实名认证
发表于 2020-3-21 20:57:17 | 显示全部楼层 |阅读模式
本帖最后由 zouxingyu 于 2020-3-21 22:21 编辑

       BMST是模拟飞行深度培训教学方案提供组织,也是中国大陆第一家多人模拟飞行视频制作组,致力于利用模拟平台和外设还原最真实的运行.       附上原文链接,欢迎各位在B站三连并关注,我们也会在云课堂发布视频公开课。
        https://www.bilibili.com/read/cv2960314
        原文:

       APU可以为飞机提供电力,气源,是我们飞行任务当中不可或缺的一个组件。这些来源于燃料的燃烧以发电和引气。那么APU的燃油从哪来?
       BETTER MAKER STUDIO最新文章发布:APU,我的油哪去了?2020.3.21-9199 BETTER MAKER STUDIO最新文章发布:APU,我的油哪去了?2020.3.21-1123
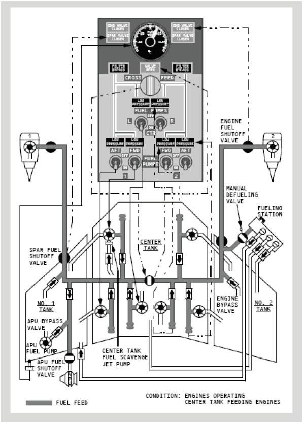
       那么根据燃油简图我们可以看到,其实都是从左侧燃油总管来的。
       虽然APU可以自己供油,但是我们在这里建议大家打开油泵。尤其是进行长时间过站时,特别需要这样。为啥要打开油泵?打开什么油泵呢?
        首先,为什么要开油泵?不知各位有没有注意到手册里飞行前程序里有这样一句话“在地面如果长时间操作APU,接通AC供电的燃油泵。
   BETTER MAKER STUDIO最新文章发布:APU,我的油哪去了?2020.3.21-4570
         那么到底从哪个油箱里来?
    BETTER MAKER STUDIO最新文章发布:APU,我的油哪去了?2020.3.21-1445
   手册中还有这样一句话:“如果中央油箱有燃油,接通中央油箱的左泵电门以防止起飞前出现燃油不平衡。”   
       所以,中央油箱可以给APU供油。不过,手册紧接着给出了一个警告:只有当中央油箱中有多于1000磅的油时,才能打开中央油泵。那也就是说,如果中央油箱没有1000磅甚至根本没有油,我们就不能打开中央油箱的任何一个油泵。
        那么,为什么打开中央左泵就可以防止燃油不平衡?
        中央油箱在飞机机腹,用它来供油,对飞机的横向平衡没有影响。所以,首选就是中央油箱。
       那么为什么要开左边的泵呢?
BETTER MAKER STUDIO最新文章发布:APU,我的油哪去了?2020.3.21-9541
       我们来看油路这张图。737的燃油交输活门通常是关闭的,所以左右两边的油路是分开的。APU是由左边油路进行供油的,左路的供油自然要左边的油泵自己解决,中左泵即是上上选。
       那像之前说的那样,中央油箱不能动怎么办呢?
       很多朋友可能知道,打开左前泵,这也是朋友们用的最多的一个方法,当然很多朋友根本不开油泵,哈哈。开左前泵本身没有问题,但在中央油箱符合操作标准时,选择了舍近求远,这之中其实是少了一层判断的,故我们对不管中央油箱有没有油都直接直接开左前泵这种方法不取。
        那么为什么建议开左前泵呢?
BETTER MAKER STUDIO最新文章发布:APU,我的油哪去了?2020.3.21-5590
       所以当中央油箱有油但不够打开时,打开左前泵即一号主油箱燃油泵FWD电门在ON位时,当飞行过程中如果左油箱的油量不够充足,中央油箱的燃油会被中央油箱搜油泵转移到左油箱中。这样可以缓解APU使用左主油箱带来的燃油不平衡并带来额外的可用燃油。
      所以,我们现在整理一下之前的操作。
1.中央油箱中的油高于1000磅的时候,打开中左泵。
2.其他情况打开左前泵。
  我们更深入的研究一下燃油系统,为什么我们打开AC燃油泵就不需要APU供油系统了?这是因为AC燃油泵产生的压力大于APU其本身产生的。那么在运行时,中央油泵和主油箱油泵同时打开时,由中央油箱供油是什么道理呢?这与之前我们说的道理一样,是因为中央油箱压力大。所以我们可以得到这样一个结论,燃油泵压力:中央油箱大于主油箱大于APU供油组件。
  如果您认为我们没有解释明白或有学术性错误,欢迎您给我们提出建议和意见或者通过公众号或B站专栏下留言。期待更多业内加入我们,提高我们的文章水平。




评分

参与人数 2威望 +1 贡献 +10 收起 理由
可爱的小涵涵 + 1 学习了 之前都不明白
CCA6862 + 10

查看全部评分

发表于 2020-3-22 06:06:59 | 显示全部楼层
非常詳細的圖文解說, 感謝

点评

感谢支持,我们会继续努力的。只有通过详细的 图文才能解释明白问题,这是我们的写作态度和风格。  详情 回复 发表于 2020-3-22 10:57
发表于 2020-3-22 09:31:18 | 显示全部楼层
APU的知识增加了!

点评

APU GET!  详情 回复 发表于 2020-3-22 10:57
已绑定手机
发表于 2020-3-22 09:42:21 | 显示全部楼层
已收藏,深度学习APU~

点评

都是些手册知识,不算深度哈,谬赞了  详情 回复 发表于 2020-3-22 10:58
发表于 2020-3-22 10:53:53 | 显示全部楼层
够硬,给我去收藏夹吃灰吧BETTER MAKER STUDIO最新文章发布:APU,我的油哪去了?2020.3.21-7733 BETTER MAKER STUDIO最新文章发布:APU,我的油哪去了?2020.3.21-2582 BETTER MAKER STUDIO最新文章发布:APU,我的油哪去了?2020.3.21-4564 BETTER MAKER STUDIO最新文章发布:APU,我的油哪去了?2020.3.21-1348

点评

也没有很硬吧,收藏夹都吃灰多不好呢  详情 回复 发表于 2020-3-22 10:58
已绑定手机
已实名认证
楼主 发表于 2020-3-22 10:57:09 | 显示全部楼层
parkson 发表于 2020-3-22 06:06
非常詳細的圖文解說, 感謝

感谢支持,我们会继续努力的。只有通过详细的 图文才能解释明白问题,这是我们的写作态度和风格。
已绑定手机
已实名认证
楼主 发表于 2020-3-22 10:57:28 | 显示全部楼层
kumashiro 发表于 2020-3-22 09:31
APU的知识增加了!

APU GET!
已绑定手机
已实名认证
楼主 发表于 2020-3-22 10:58:01 | 显示全部楼层
yangnan1973 发表于 2020-3-22 09:42
已收藏,深度学习APU~

都是些手册知识,不算深度哈,谬赞了
已绑定手机
已实名认证
楼主 发表于 2020-3-22 10:58:42 | 显示全部楼层
chengang9904 发表于 2020-3-22 10:53
够硬,给我去收藏夹吃灰吧

也没有很硬吧,收藏夹都吃灰多不好呢BETTER MAKER STUDIO最新文章发布:APU,我的油哪去了?2020.3.21-4825
已绑定手机
发表于 2020-3-22 11:15:42 | 显示全部楼层
支持支持,必须支持

点评

谢谢支持我们会更加努力提供更多优质技术分享哒  详情 回复 发表于 2020-3-22 14:41
已绑定手机
已实名认证
楼主 发表于 2020-3-22 14:41:29 | 显示全部楼层
0117181 发表于 2020-3-22 11:15
支持支持,必须支持

谢谢支持我们会更加努力提供更多优质技术分享哒
发表于 2020-3-22 15:38:05 | 显示全部楼层
感谢楼主的详细解说,长知识了

点评

飞友们能够学到知识就是对我们最大的鼓励!谢谢支持。  详情 回复 发表于 2020-3-22 16:30
已绑定手机
已实名认证
楼主 发表于 2020-3-22 16:30:21 | 显示全部楼层
PVGKevin 发表于 2020-3-22 15:38
感谢楼主的详细解说,长知识了

飞友们能够学到知识就是对我们最大的鼓励!谢谢支持。
发表于 2020-3-22 20:01:56 | 显示全部楼层
学习到了,感谢楼主。
发表于 2020-3-23 05:39:40 | 显示全部楼层
APU的知识增加了!

点评

一股子日本游戏翻译的味道呢哈哈  详情 回复 发表于 2020-3-23 10:12
已绑定手机
已实名认证
楼主 发表于 2020-3-23 10:12:54 | 显示全部楼层
KLM9905 发表于 2020-3-23 05:39
APU的知识增加了!

一股子日本游戏翻译的味道呢哈哈
已绑定手机
发表于 2020-3-23 12:58:34 | 显示全部楼层
奇怪的知识增加了.jpg

点评

那里奇怪了,我们是认真的(确信  详情 回复 发表于 2020-3-23 15:14
已绑定手机
已实名认证
楼主 发表于 2020-3-23 15:14:10 | 显示全部楼层
永远的麦道 发表于 2020-3-23 12:58
奇怪的知识增加了.jpg

那里奇怪了,我们是认真的(确信
已绑定手机
发表于 2020-3-23 17:11:26 | 显示全部楼层
讲的很不错,支持一下。

点评

谢谢这位看官的支持哈哈  详情 回复 发表于 2020-3-23 20:30
已绑定手机
发表于 2020-3-23 19:43:49 | 显示全部楼层
支持支持,解决了很久以来不清楚的知识

点评

其实大家多多少少都懂一些,我们只是把只是整理了以下  详情 回复 发表于 2020-3-23 20:31
您需要登录后才可以回帖 登录 | 加入联盟

本版积分规则

快速回复 返回顶部 返回列表